|
產品名稱:J47Y,J67Y平衡角式截止閥
產品型號:J47Y、J67Y
產品口徑:DN25~DN150
產品壓力:16.0MPa~32.0MPa~45.0MPa
產品材質:WCB、鑄鋼、碳鋼
產品口徑:DN25~DN150
產品壓力:16.0MPa~32.0MPa~45.0MPa
產品材質:WCB、鑄鋼、碳鋼
產品名稱:平衡角式截止閥 產品型號:J47Y、J67Y 公稱通徑:DN25~DN150結構形式:平衡式公稱壓力:16.0MPa~32.0MPa~45.0MPa連接方式:法蘭、焊接、卡箍適用溫度:-29
產品說明J47Y、J67Y平衡角式截止閥參考API及有關標準優化設計而成,結構新穎,閥瓣有數個孔和上腔相通,達到上下壓力自平衡。采用復合填料,密封可靠,磨擦力小。密封采用活閥座結構。堆焊硬質合金。閥門可安裝在水平或垂直的管道上。產品特點參考API及有關標準化設計而成,結構新穎。閥瓣有數個孔和上腔相通,達到上下壓力自平衡。 采用復合填料,密封可靠。 密封采用活閥座結構,堆焊硬質合金。 閥門可安裝在水平和垂直的管道上。 設計標準法蘭標準:GB12235-1994、GB/T9113-2000。結構長度:GB/T15188.1-1994、GB/T12221-1989 閥門試驗:GB/T13927-1992。 性能參數
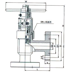
L/J47Y平衡角式截止閥外形結構圖![]() L/J47Y平衡角式截止閥外形尺寸
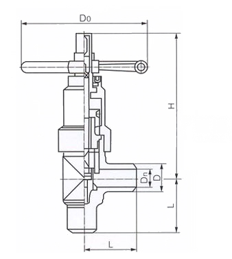
L/J67Y平衡角式截止閥外形結構圖![]() L/J67Y平衡角式截止閥連接尺寸
|
||||||||||||||||||||||||||||||||||||||||||||||||||||||||||||||||||||||||||||||||||||||||||||||||||||||||||||||||||||||||||||||||||||||||||||||||||||||||||||||||||||||||||||||||||||||||||||||||||||||||||||||||||||||||||||||||||||||||||||||||||||||||||||||||||||||||||||||||||||||||||||||||||||||||||||||||||||||||||||||||||



關注官方微信